优质的服务流程
· quality of service processes ·

需求沟通倾听客户需求,了解用户使用环境和现场工况
方案设计根据现场实际工况,针对性出具解决方案
合同签订技术和商务规范确认,签订合作协议
产品制作选择最优质的元器件,严格按照技术协议
调试安装现场规范安装,静态动态调试,分析仪运行
售后服务后续维护,持续跟进,终身维修
全国热线
销售热线
公司地址山东济南市槐荫区太平河南路1567号均和云谷济南汇智港6号楼
本站曾连续分享过不少焦化行业的VOCs收集及治理技术,笔者个人认为,从务实达标角度来讲,焦化行业是目前VOCs治理最为复杂的行业之一,目前孤陋寡闻,还未听见/看见哪里有可以经得住推敲的参考案例,也请同行朋友多互通分享。
下面分享焦化VOCs治理的一则思路,仅供参考。

粗苯工段、鼓冷工段( 机械刮渣槽及排渣口除外) 属于密封性好的储槽。鼓冷工段、粗苯工段在生产过程中挥发性气体成分复杂,鼓冷工段有焦油气、氨气、氰化氢、硫化氢、非甲烷总烃、苯并( a) 芘以及萘等挥发性复杂成分,粗苯工段主要挥发苯气和非甲烷总烃。因此治理起来难度就比较大。采用传统的吸收吸附处理工艺很容易因为操作不当等原因造成排放超标。采用“氮气密封收集- 负压调节—废气合并后油洗—引风机—回煤气负压管道”工艺路线可有效解决上述问题,具体工艺流程图如下图。

废气引入煤气负压系统最大的问题是安全性,需严格限制废气中的氧含量,确保废气中的氧含量不高于2%。在废气总管上增加在线氧分析仪和紧急切断阀,并采用DCS 自动控制连锁,当废气中氧含量高于2% 时,立即关闭紧急切断阀,同时采用源头分组氮封单元( 对于每个容积达到或超过100 m3 的槽罐或几个水封以及槽罐加起来容积达到100 m3 时,使用1 个废气调节阀+ 1 个氮气调节阀+ 1 个压力在线监测点+ 呼吸阀+阻火器的组合控制方式) 和负压控制两项措施从源头上控制氧气的进入。

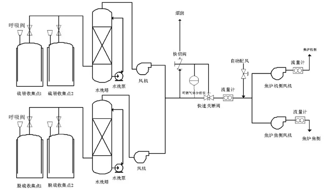
密封性不好的储槽主要包括硫铵、脱硫、鼓冷工段机械刮渣槽及排渣口等。采用“分工段水洗- 多路废气汇合后进焦炉燃烧”工艺路线,工艺流程见下图。

密封性不好的收集点采用水简单洗涤经风机汇总后送到焦炉废气盘,作为空气的配风送至焦炉进行燃烧。在废气总管上增加可燃气体检测仪,实时检测废气中可燃气体含量,当可燃气体超标时,及时切断废气进口,废气通过烟囱临时排放。由两台小风机将VOCs 送入焦炉的机焦两侧,总流量计后安装一个自动配风阀,2台风机及自动配风阀均由DCS 系统自动控制,保证机焦两侧流量均衡,同时保证机焦两侧流量之和略大于总流量,当废气量不稳定时,系统供焦炉减少的废气量由空气补足,维持焦炉进气量稳定,不影响焦炉加热系统。
山东新泽仪器有限公司是一家专业从事cems烟气连续排放检测系统、VOC、磨煤机、氨逃逸、环保烟气在线监测系统及配套零部件产品研发、生产、销售及售后服务为一体的高科技企业。我们注重用户体验,并且拥有丰富的产品研发经验和专业知识,为数以千计的用户提供最+的产品解决方案。lm


需求沟通倾听客户需求,了解用户使用环境和现场工况
方案设计根据现场实际工况,针对性出具解决方案
合同签订技术和商务规范确认,签订合作协议
产品制作选择最优质的元器件,严格按照技术协议
调试安装现场规范安装,静态动态调试,分析仪运行
售后服务后续维护,持续跟进,终身维修